天眼查显示,深圳市华星光电半导体显示技术有限公司近日取得一项名为“一种GOA电路和显示面板”的专利,授权公告号为CN117594022B,授权公告日为2025年10月14日,申请日为2023年12月11日。

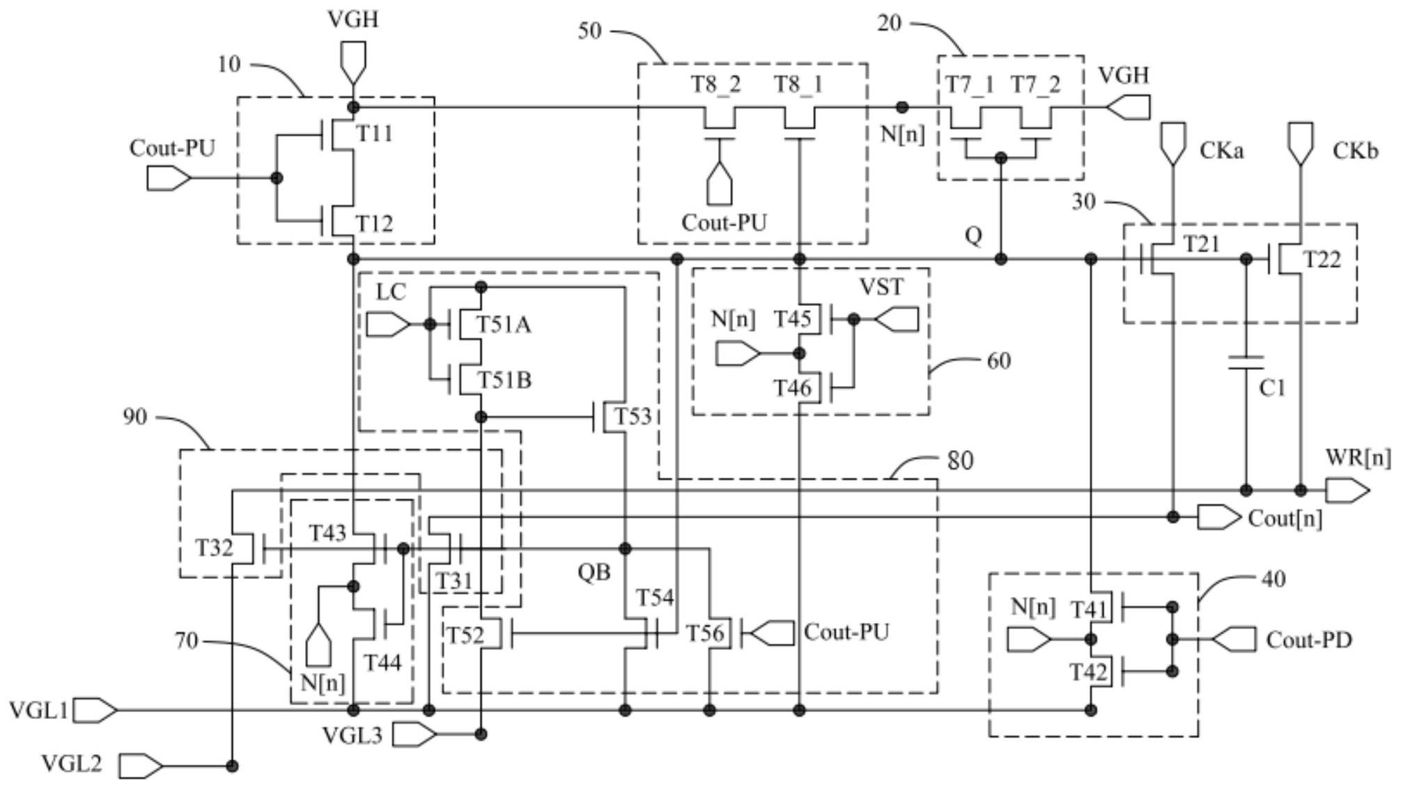
本申请公开了一种GOA电路和显示面板,所述GOA电路新增了第二防漏电单元,所述第二防漏电单元的输出端与第一防漏电单元的输出端连接,所述第二防漏电单元的输入端与所述上拉控制单元连接,所述第二防漏电单元的第一控制端与所述第一节点连接,所述第二防漏电单元用于在所述第一节点的电位处于低电位时阻断所述第一节点的漏电途径,使得所述第一节点充电至高电位,第一防漏电单元在所述第一节点处于高电位时开启工作,阻断所述第一节点的漏电途径,使得所述第一节点充电至高电位。本申请提升GOA电路充电过程的稳定性,使显示面板能够正常显示。